1

hyundai grand starex 2011

Topic: hyundai grand starex 2011

Кто нибудь ковырял hyundai grand starex 2011 г.в. есть топливо в CAN?

2

hyundai grand starex 2011

Re: hyundai grand starex 2011

dyama2007 wrote:

ковырял

Думаю, что в CANе уровня не будет.

Кураж - монтаж
3

hyundai grand starex 2011

Re: hyundai grand starex 2011

cynpeccop wrote:
dyama2007 wrote:

ковырял

Думаю, что в CANе уровня не будет.

Так и есть топлива там нет. Нужно брать с провода штатника.
Но в комплектации с маршрутным компьютером топливо в CANe есть (не проверено, со слов владельцев)

4

hyundai grand starex 2011

(edited by opl 24/10/2017 12:47:25)

Re: hyundai grand starex 2011

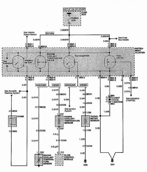
Топливо брали с провода штатного ДУТ,  контролькой  прошлись по пинам разъема приборки, на одном из пинов, указатель зашевелился, с него и взяли, показывает более менее корректно

  • hyundai grand starex 2011
  • hyundai grand starex 2011
  • hyundai grand starex 2011
Системы мониторинга транспорта, системы оповещения населения ГО и ЧС, видеонаблюдение, охранная и пожарная сигнализация.
5

hyundai grand starex 2011

(edited by dyama2007 24/10/2017 13:28:19)

Re: hyundai grand starex 2011

opl wrote:

Топливо брали с провода штатного ДУТ,  контролькой  прошлись по пинам разъема приборки, на одном из пинов, указатель зашевелился, с него и взяли, показывает более менее корректно

Спасибо! Я так и сделал, только вот что делать со скачками из-за изменения напряжения в бортовой сети еще не придумал.

6

hyundai grand starex 2011

Re: hyundai grand starex 2011

Да вроде не зависят показания ДУТа от скачков напряжения  в борт сети. Судя по графикам,  видно , что на холостых и при начале движения, где поднимаются обороты, топливо не гуляет.

  • hyundai grand starex 2011
  • hyundai grand starex 2011
Системы мониторинга транспорта, системы оповещения населения ГО и ЧС, видеонаблюдение, охранная и пожарная сигнализация.
7

hyundai grand starex 2011

Re: hyundai grand starex 2011

opl wrote:

контролькой  прошлись по пинам разъема приборки, на одном из пинов, указатель зашевелился

какие вы смелые парни smile

Кураж - монтаж
8

hyundai grand starex 2011

Re: hyundai grand starex 2011

cynpeccop wrote:
opl wrote:

контролькой  прошлись по пинам разъема приборки, на одном из пинов, указатель зашевелился

какие вы смелые парни smile

А что там можно было сделать не так, простая приборка нет ничего нового... smile

Решение проблем есть, нужно только... +380970308281
9

hyundai grand starex 2011

Re: hyundai grand starex 2011

SiMaxDnepr wrote:

А что там можно было сделать не так, простая приборка нет ничего нового...

конкретно с этой машиной все просто, но метод опасный.

Кураж - монтаж
10

hyundai grand starex 2011

Re: hyundai grand starex 2011

Здравствуйте форумчане, принимайте новичка, только начинаем работу в сфере интеграции, работаем с виалоном через компанию СТАВтрек.
В воскресенье предстоит первая установка Трекера ASC1 АПК КОМ в Hyundai H1 2007, подключение аналоговое к штатному ДУТ.
Помогите избежать ошибок не хотелось бы закосячить, как проверить сигнал от штатного ДУТа и как лучше всего подключить данный трекер,
данные нужны напряжения сети( чтобы машинка не летала, и расход) сильно не пинайте пожалуйста

Глаза бояться, руки делают
11

hyundai grand starex 2011

Re: hyundai grand starex 2011

Может у кого-нибудь есть схема по штатному топливу на более свежие grand starex/h1 ?
Заранее благодарен!

Сотников Дмитрий
"Автоскан-Саратов"